ATMT公共建筑能耗监测系统

公共建筑能耗监测系统可实时采集建筑能耗数据(如电力、燃气等),通过物联网技术实现远程监测与数据分析,帮助公共建筑实现能源精细化管理。已应用于智能楼宇、节约型校园、公共建筑等领域。

主要研发内容:

1、能耗监测。对高耗能重点建筑安装分项计量装置,通过远程传输等手段及时采集分析能耗数据,实现对重点城市、重点建筑能耗的实时动态监测;对能耗统计、能源审计等基本信息实现全国联网,进行汇总分析。

2、能耗统计。对国家机关办公建筑和大型公共建筑的基本情况、能源消耗(电、水、燃气、热量)分季度、年度的调查统计与分析。

3、能源审计。根据能耗统计结果,选取各类型建筑中的部分高能耗建筑,或部分具有标杆作用的低能耗建筑进行能源审计。

4、能效公示。在政府或其指定的官方网站以及本地主流媒体对能耗统计结果和能源审计结果进行公示。

5、制度建设。制订本辖区能效公示办法;制订本辖区能耗调查与能源审计管理办法;建立和完善节能运行管理制度及操作规程;研究能耗定额标准与用能系统运行标准,逐步建立超定额加价制度;研究探索市场化推进大型公共建筑节能的机制。

技术方案:

系统逻辑架构主要从逻辑的角度对能源资源监督管理系统从主站、信道、终端、采集点等几个层面对系统进行逻辑分类,为下面各层次的设计提供理论基础。系统逻辑架构图如下:

图片关键词 

图一  系统逻辑架构图

逻辑架构图说明:

   1)系统在逻辑上分为主站层、通信信道层、采集设备层三个层次。系统通过接口的方式,统一与其它应用系统进行接口。

   2)主站层又分为业务应用、数据采集、前置通信调度、数据库管理几大部分。业务应用实现系统的各种应用业务逻辑;数据采集负责采集终端的用电信息,并负责协议解析;前置通信调度是对各种与终端的远程通信方式进行通信的管理和调度等。

   3)通信信道层是主站和采集设备的纽带,提供了各种可用的有线和无线的通信信道,为主站和终端的信息交互提供链路基础。主要采用的通信信道有:光纤专网、GPRS/CDMA 无线公网、以太网。

   4)采集设备层负责收集和提供整个系统的原始能源信息,该层可分为终端子层和计量设备子层,包括集中器、采集器、电能表。终端子层收集用户计量设备的信息,处理和冻结有关数据,并实现与上层主站的交互;计量设备层实现电能计量等功能。

2.2.4系统物理架构

系统物理架构是指能源资源监督管理信息系统实际的网络拓扑构成,从物理设备的部署层次和部署位置上给出形象直观的体现。能源资源监督管理系统物理架构图如下:

 

图片关键词 

图二 系统物理架构图

各子系统功能设计

1数据采集与监测子系统

数据采集与监测子系统是实时采集、接收公共建筑能耗数据的系统,对于暂时无法实现能耗数据实时采集的公共建筑,该系统应能支持手工填报或与其他系统的对接。为确保公共建筑实时能耗数据能顺利上传到福建省公共建筑能源资源监督管理系统,同时实现该监督管理系统对各公共建筑数据采集终端(系统)的通讯指令的交互功能,该监督管理系统采用福建省强制性地方标准DB35 987-2010《能源计量数据采集系统传输协议》作为能耗数据传输标准。

数据采集与监测子系统主要是采集公共建筑的总能耗数据,有条件的单位可以细化到分项能耗数据采集。数据采集与监测子系统可以通过直接读取计量仪表或集中器数据的方式获得相关能耗数据,对于无法实现在线采集的用能数据(如汽车用油、液化石油气等),采用手工填报的方式完成数据采集。

数据采集与监测子系统为实现能耗数据的实时、在线采集,要求各公共建筑针对不同的能源种类,在适当的位置安装带通讯接口的计量仪表。计量仪表的准确度等级应满足数据采集的相关要求,且应送检合格后方可进行安装使用,安装后不应影响大楼的正常使用。计量仪表采用有线或无线自组网等方式与数据采集终端(系统)进行通讯,数据采集终端(系统)根据传输标准要求将数据打包、加密发送至数据采集与监测子系统,采用的通讯方式应确保数据传输的稳定与可靠。数据采集终端(系统)主要功能应包括:

a)设置基本信息,包括:采集的仪表通讯地址,仪表编号、串口参数等,必要的配置信息,包括数据采集与监测子系统的IP和端口,转存数据间隔、数据采集开始时间、数据采样间隔等。

b)具有存储、运算功能,生成数据采集趋势图以及数据采集与监测子系统需要的统计数据。

c) 设置能耗预警限额,在能耗数据出现异常时能够进行判断并将报警信息发送到数据采集与监测子系统及公共建筑相关负责人。

d)能够按照福建省强制性地方标准DB35 987-2010《能源计量数据采集系统传输协议》,与数据采集与监测子系统进行通讯。

e)可根据仪表分布情况,设置各公共建筑的用能统计计算公式,统计分类、分项用能情况。

2数据统计分析子系统

数据统计分析主要是对接收到的能耗数据进行汇总,运用统计分析的基本原则和方法,对公共建筑能源资源构成、各类能源资源消耗的内在联系及发展变化规律、能源资源利用效率进行分析、判断和评价,实现定性、定位和定量分析能耗数据。主要实现以下几个功能:

   1)数据统计:可以展示公共建筑基本信息变化情况、公共建筑能耗消耗状况、能耗统计部门汇总情况、能耗统计行政区域汇总情况、能耗统计综合汇总情况、能耗信息统计台帐等基本信息。

   2)数据分析:可以展示能耗(总能耗)、单位建筑面积能耗、人均能耗、单车油耗等相关图形和报告,以折线图、柱状图、饼图、二维表等形式体现。对于管理部门还可展示部门间的能耗数据比较。

3)按照地区、部门分类统计相关单位的综合能源使用情况;显示地区能源消费量分布图;各部门能源消费量环比波动情况分析功能;监测能源利用效率,如空调的能效比、汽车油耗对比趋势图。

4)应用能源源地理信息(GIS)系统将能源采集监控与地理信息系统有机的结合在一起,系统具有电子地图的地图缩放、查找、移动功能,包括监测点缩放,在地图上实现能耗数据监测和能耗数据变化情况。对全省各地市能耗数据分析预测提供了图形化的展示。

5)在拥有各单位耗能数据的基础上,辅助能源管理部门科学制定区域的能耗单位能耗定额,并实时监督管理能源定额的执行情况;政府为达成节能降耗总体目标,建立统一的节能降耗指标体系。

6)能源专家诊断分析系统:收集省内能源管理相关行业、专业的专家,建立专家网上诊断分析系统,各单位可以提交节能减排、能源管理方面的问题,结合能源数据采集平台的相关数据,自动匹配查找相关专家,专家针对这些数据进行分析、并采取3G网络技术通过远程视频诊断系统进行远程现场诊断,给各耗能单位提供节能减排、能源管理方面的建议和改造方案。

   7)诊断预警:通过公共建筑一段时间内能耗数据分析,判断能耗的合理性,提示预警。

3能源资源管理子系统

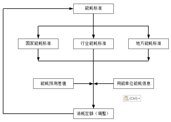
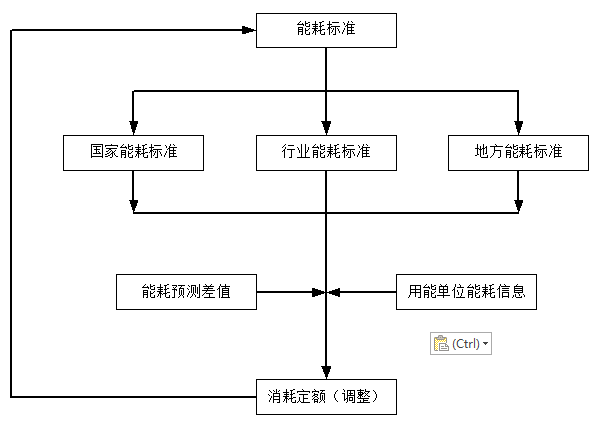
3.1消耗定额管理

消耗定额管理是根据国家、行业和本省颁布的公共建筑能源消耗标准,通过标准与实际用量对比图和预测差值曲线,结合各公共建筑办公面积、人数等基础信息,逐步调整用能指标,最终实现定额管理。

图片关键词 


关联内容

电话咨询
产品中心
解决方案
公司简介